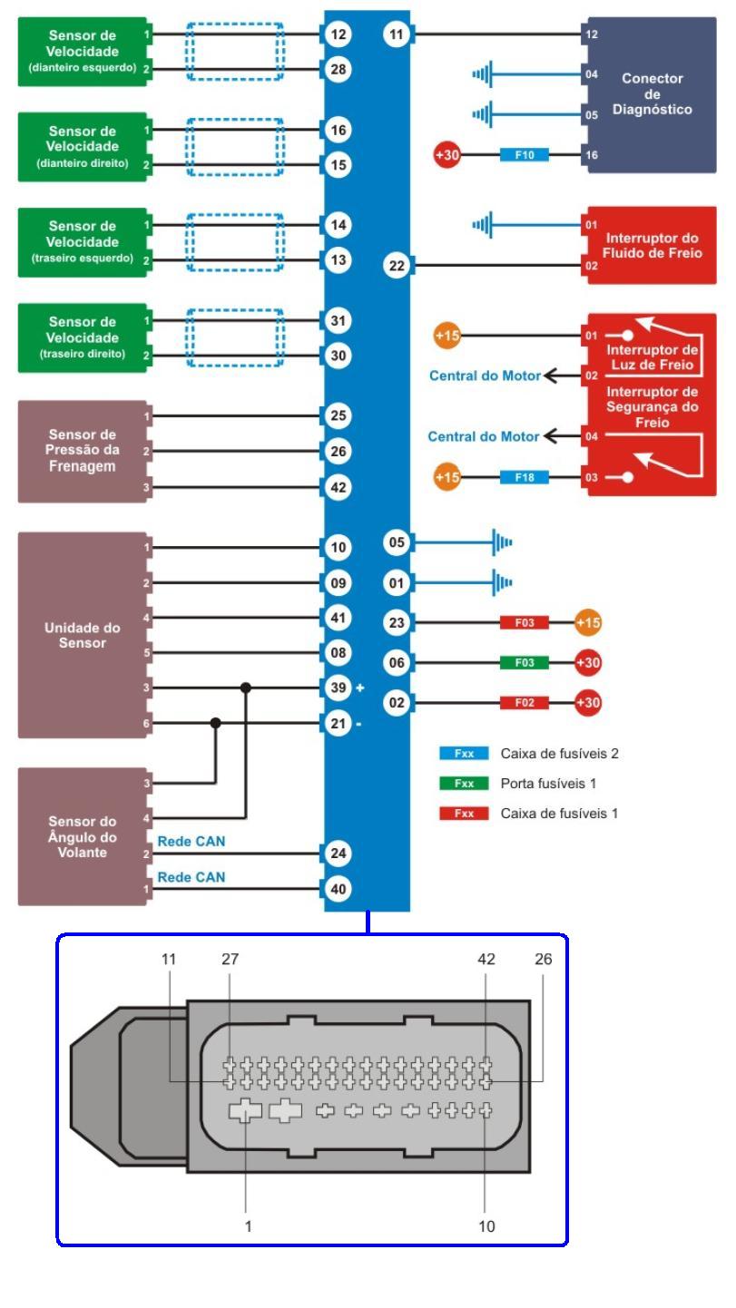
ABS 8.0  ESP

 

esquema el�trico
pinout
alimenta��o da UC
testando o sensor de velocidade (dianteiro)
testando o sensor de angulo do volante
testando alimenta��o da unidade do sensor
testando o sensor de press�o de frenagem
testando o interruptor de freio
testando o interruptor do fluido de freio
testando o freio de estacionamento eletronico

 

 

 

 

 

 

 

 

 

 

 

 

 

 

 

 

 

 

 

 

 

 

 

 

 

 

 

 

 

 

 

 

 

 

 

 

 

 

 

 

 

 

 

 

 

 

 

 

 

 

 

 

 

 

 

 

 

 

 

 

Nova pagina 1