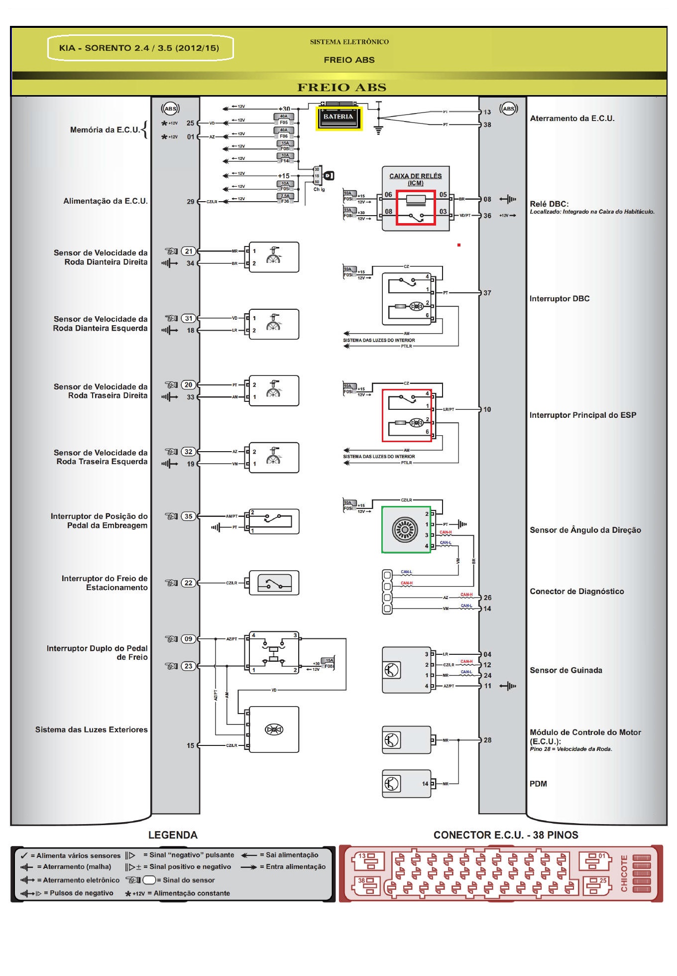
DIAGRAMA ELÉTRICO  - FREIOS ABS